A bubble chamber

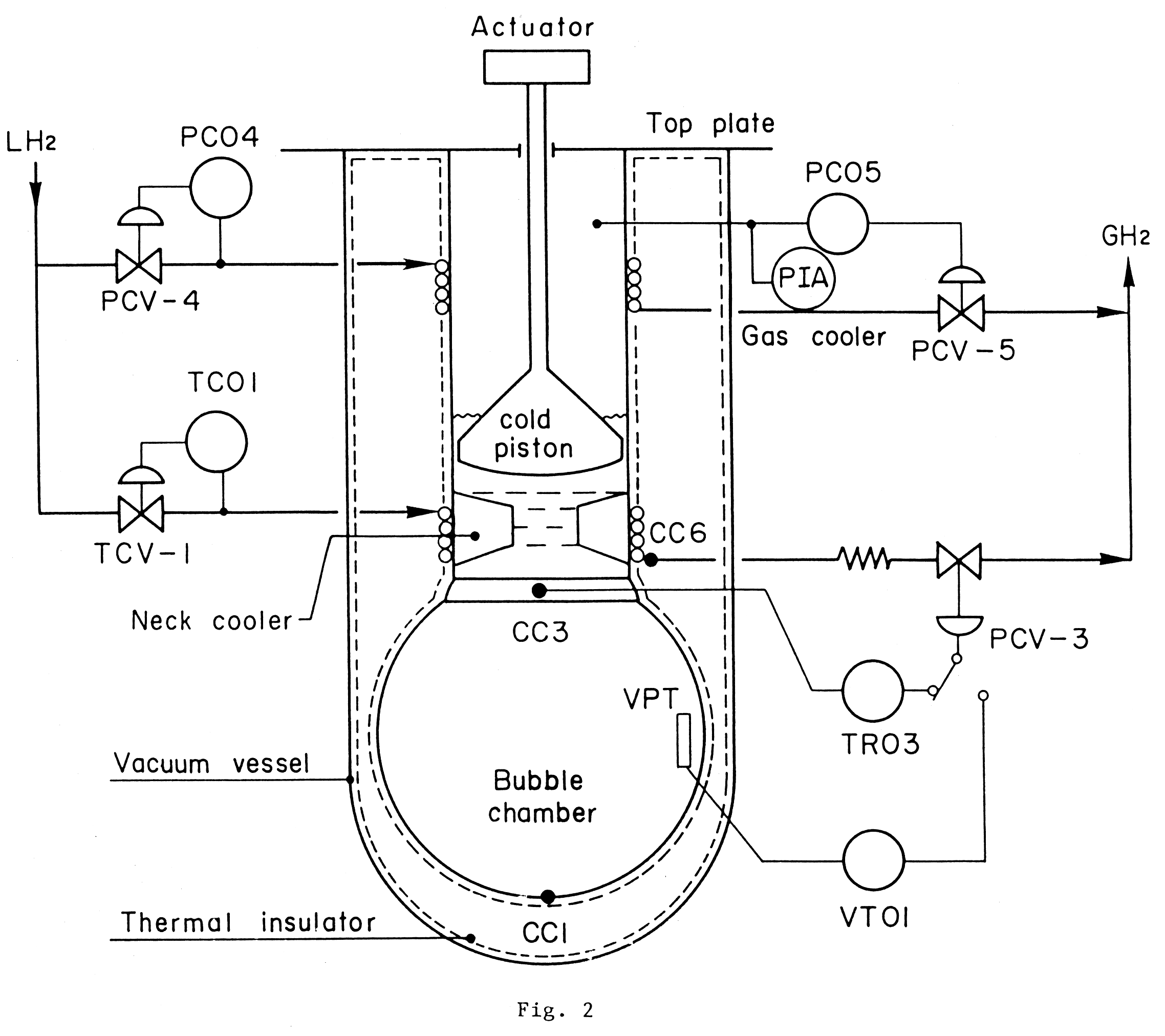
KEK 1 m Bubble Chamber

The KEK 1-m diameter liquid hydrogen bubble chamber was operated from XXXX to XXXX. About XXXX pictures were taken in XX years operation. You may hear the sound of chamber operation. The loud sound "bang" corresponds to the piston movement for expanding the liquid hydrogen. The small tick sound is for winding up the frames of the 35 mm, XXXX feet, camera film. There were 3 cameras that took pictures of the tracks in 3D. The quality of the recording is good although a cheap cassette recorder was used.



Example of a proton-proton collision.

18 Sept 2005

Bubble chamber (Bubble の部屋)

KEK には直径 1 m の液体水素泡箱があった。 そこにいろいろな素粒子を打ち込んみ、反応を起こさせて観測をした。 泡の大きさはほぼ 0.1 mm で素粒子の軌跡をその高精度で測定することが可能だった。すべての荷電粒子の軌道と反応点が測定できるので、高度に複雑な電子回路実験が可能になるまでは素粒子物理学の知識に対して非常に大きな貢献をした。 現在確立されている素粒子のほとんどが泡箱によって発見された。
KEKreport

参考:BEBC users instructions


                BEBC USERS INSTRUCTOINS
                -----------------------

Das Bubble Chamber Machine is not for gefinger-poken and mittengraben.
Is easy exploden das hydrogen by spitsen-sparken. Achtung for blow_fussen
and popen_corken weil easy snappen das springen werk, blocken das
expansion system and quenchen das magnet.  Is alles not for gewerken
by das physicist dumbkoppen but only for das intelligent enginner!
Das physicist dumbkoppen sightseern keepen hands in das pockets - relaxen -
and watchen das blinken light or perhaps das Big Bung!

Appendix Motion pictures around the PI2 beam line taken on 28 Dec 2005 9:00 O'clock, just before the KEK PS shutdown. You may hear the buzzer sound corresponding to the beam spill from PS. 23 Aug 1995